海灣氣體滅火系統常見構件及其作用
海灣氣體滅火系統常見構件及其作用
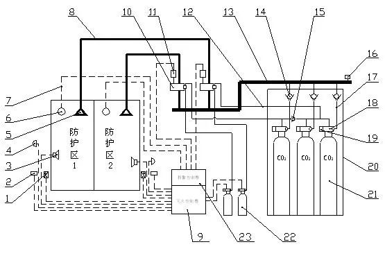
氣體滅火系統一般由瓶組、選擇閥、噴頭、單向閥、集流管、連接管、安全泄放裝置、驅動裝置、檢漏裝置、信號反饋裝置、低泄高封閥、管路管件等部件構成。不同的氣體滅火系統其結構形式和組成部件的數量也不完全相同。
一、瓶組
瓶組一般由容器、容器閥、安全泄放裝置、虹吸管、取樣口、檢漏裝置和充裝介質等組成,用于儲存滅火劑和控制滅火劑的釋放,如下圖所示:

容器是用來儲存滅火劑和啟動氣體的重要組件,如下圖所示。容器分為鋼質無縫容器和鋼質焊接容器。儲存裝置的容器與其他組件的公稱工作壓力,不應小于在最高環境溫度下所承受的工作壓力。

容器閥又稱瓶頭閥,安裝在容器上,具有封存、釋放、充裝、超壓泄放(部分結構)等功能,如下圖所示:

容器閥按用途分為滅火劑瓶組上容器閥和驅動氣體瓶組上容器閥兩類;按密封形式分為活塞密封和膜片密封兩類;按結構形式分為膜片式、自封式、壓臂式三類;按啟動方式分為氣動啟動型、電磁啟動型、電爆啟動型、手動啟動型、機械啟動型和組合啟動型六類。
二、選擇閥
選擇閥用于組合分配系統,控制滅火劑經管網釋放到預定防護區或保護對象,如下圖所示:

選擇閥設置應與防護區一一對應。選擇閥可分為活塞式、球閥式、氣動啟動型、電磁啟動型、電爆啟動型和組合啟動型等類型。選擇閥的位置應靠近儲存容器且便于操作。
三、噴頭
噴頭是用來控制滅火劑的流速和噴射方向的組件,是氣體滅火系統的一個關鍵部件,如下圖所示:

噴頭可分為全淹沒滅火方式用噴頭和局部應用滅火方式用噴頭。局部應用滅火方式用噴頭又分為架空型噴頭和槽邊型噴頭。噴頭的布置應滿足噴放后氣體滅火劑在防護區內均勻分布的要求。當保護對象屬可燃液體時,噴頭射流方向不應朝向液體表面。
四、單向閥
單向閥,如下圖所示:

按安裝在管路中的位置可分為滅火劑流通管路單向閥和驅動氣體控制管路單向閥;按閥體內活動的密封部件型式可分為滑塊型、球型和閥瓣型。滅火劑流通管路單向閥裝于連接管與集流管之間,防止滅火劑從集流管向滅火劑瓶組返流。驅動氣體控制管路單向閥裝于啟動管路上,用來控制氣體流動方向,啟動特定的閥門。
五、集流管
集流管是將多個滅火劑瓶組的滅火劑匯集一起,再分配到各防護區的匯流管路,如下圖所示,組合分配系統的集流管,應設安全泄壓裝置,下圖13為集流管示意圖。

六、連接管
連接管可分為容器閥與集流管之間連接管和控制管路連接管,如圖下所示在滅火劑瓶容器閥與集流管之間的管段為高壓連接軟管:

容器閥與集流管之間連接管按材料分為高壓不銹鋼連接管和高壓橡膠連接管。輸送氣體滅火劑的管道應采用無縫鋼管,管內外應進行防腐處理;管道安裝在腐蝕性較大的環境里時,宜采用不銹鋼管。輸送啟動氣體的管道,宜采用銅管。
七、安全泄壓裝置
安全泄壓裝置可分為滅火劑瓶組安全泄壓裝置、驅動氣體瓶組安全泄壓裝置和集流管安全泄壓裝置三種。安全泄放裝置的動作壓力應符合氣體滅火系統的設計規定。
八、驅動裝置
驅動裝置用于驅動容器閥、選擇閥使其動作,如下圖所示:

它可分為氣動型驅動器、引爆型驅動器、電磁型驅動裝置、機械型驅動器和燃氣型驅動器等類型。
九、檢漏裝置
檢漏裝置用于監測瓶組內介質的壓力或質量損失。它包括壓力顯示器、稱重裝置和液位測量裝置等,主要用于高壓二氧化碳。下圖為氣體滅火系統稱重裝置。

十、信號反饋裝置
信號反饋裝置是安裝在滅火劑釋放管路或選擇閥上,將滅火劑釋放的壓力或流量信號轉換為電信號,并反饋到控制中心的裝置,如圖下圖所示。常見的是把壓力信號轉換為電信號的信號反饋裝置,一般也稱為壓力開關,氣體滅火的壓力開關為自鎖式壓力開關。

十一、低泄高封閥
低泄高封閥是為了防止驅動氣體泄漏的累積而引起系統的誤動作而在管路中設置的閥門,如下圖所示。它安裝在系統啟動管路上,正常情況下處于開啟狀態,只有進口壓力達到設定壓力時才關閉,其主要作用是排除由于氣源泄漏積聚在啟動管路內的氣體。

智淼君安(江蘇)消防工程技術有限公司http://m.cqcpsy.cn/
海灣消防公司主營:海灣消防報警系統銷售,消防設備安裝,海灣氣體滅火、海灣電氣火災、消防水噴淋系統施工安裝,售后維修,海灣消防網站:http://m.cqcpsy.cn/;海灣消防服務熱線:4006-598-119本文網址:http://m.cqcpsy.cn/qitimiehuo/10703.html
關鍵詞:海灣氣體滅火系統常見構件及其作用












海灣消防公司主營:海灣消防報警系統銷售,消防設備安裝,海灣氣體滅火、海灣電氣火災、消防水噴淋系統施工安裝,售后維修,海灣消防網站:http://m.cqcpsy.cn/;海灣消防服務熱線:4006-598-119
本頁關鍵詞:海灣氣體滅火系統常見構件及其作用
技術資料更多 >>


蘇公網安備32058102002147號